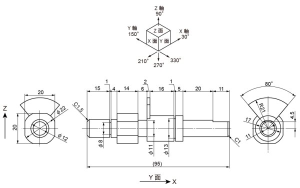
今回の図面は以下の物です。
いわゆるシャフトです。
こういう物を描く時、皆さんはどうしているんでしょうか。
例えば、テクニカルイラストレーション技能検定試験で時々シャフトではないですがある一定の方向に楕円が並ぶ物が出てきます。
手書きの時には楕円をコピーしながら描くなんて事はできませんでしたので、通常、先に寸法を追って補助線(XYZ軸)を引いていきます。
このようにすると、楕円をコピーしながら拡大・縮小して、さらにコピーして拡大・縮小してという様な描き方に比べて寸法間違いを起こしにくいという利点があります。
どうしてもコピー/拡大・縮小という複数の事を同時に行っていくと勘違いが起きやすいのです。
今書いた補助線の各交点に楕円の中心を合わせて置いていきます。
手書きの時は当然楕円テンプレートをあてがって楕円を描いていきました。
まず10mm楕円を作ります。
その楕円を拡大・縮小して、該当位置に置いていきます。
一番左下の2つの楕円で接線を描きます。
同じ径の楕円の稜線をつなぎ、不要部分を削除します。
φ22の所を描きます。
まず、垂直方向20mmの直線を引き、20mm/330°方向にコピーします。
その端点を結んで、X面上での正方形を作成します。ジョイント出来ていなければ、4線を選択してctrl + jで接続してください。
その四角をφ20楕円2つの中心にそれぞれ配置します。
“整列”の水平方向中央と垂直方向中央で出来ます。
四角形と楕円それぞれで“パスファインダー”の交差で要求されている形状を2つ作成し、不要部分を削除します。
次に、扇状の形状を作成します。
角度80°の中央振り分けですので、適当な垂直の直線を引き、40°回転させます。
その直線をー80°回転コピーし、下の端点を合わせます。
この下の端点は、ctrl + jで接続してください。
下の図のようにX面上に投影します。
交点を円盤の中心に合わせて2つ配置します。
円盤とV字形それぞれ1つずつ選択し、“パスファインダー”の分割を適用すると以下の様になります。
グループ解除して、不要部分を削除して稜線を結びます。
奥側のシャフトの稜線を引いて、不要部分を削除します。
一番奥の切欠きを作図します。
φ17楕円の中心に合わせて、150°方向の直線を引き、4.5mm上方にコピーします。
線が太くて判りづらいので線幅を細くしました。
上方コピーした直線とφ17楕円で“パスファインダー”の分割を適用します。
2つの角から手前のφ17楕円まで、210°方向の直線を引きます。
とりあえず不要な線を削除します。
一番奥の面取りがC1ですので、φ9の楕円となっています。
中央から4.5mm上方コピーですので、φ9の中央垂直線との交点までがカットされた面になります。
不要線を削除すると以下の様になります。
以下が、補助線を削除した完成図となります。
いかがでしょうか。
では。

